Cкачать инструкцию
Описание
Назначение: Реле контроля напряжения CP-721 предохраняет электроприборы от повышения/понижения напряжения сети.
Принцип работы: В непрерывном режиме CP-721 контролирует величину питания,а при выходе его за граничные рамки — отключает его. Пороги срабатывания (нижний и верхний) задаются пользователем.
Используется для: Защиты электроприборов и установок в промышленности и быту от опасного изменения величины питания.
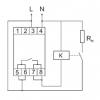
Монтаж: Реле подключается и крепится на Дин-рейку 35мм в щит. Все настройки задаются с помощью дисплея и кнопок.
Примечание: Если циклически напряжение выходит за заданные значения в течение 1-й минуты, то CP-721 отключает его до того момента, пока нормальные параметры не будут восстановлены. Также задается задержка повторного включения.
Как купить: Реле напряжения CP-721 можно приобрести через сайт, или же путем звонка менеджерам компании. Продукция имеет гарантию 18 месяцев от производителя. Доставка оперативная в любой уголок Украины. Также вы можете просмотреть у нас прочие предлагаемые приборы от перепадов в сети.
Характеристики
| Параметр | Значение |
|---|---|
| Напряжение питания: | 150-450 В ~ |
| Диапазон контролируемых значений: нижний U1 | 150-210 В |
| Диапазон контролируемых значений: верхний U2 | 230-260 В |
| Погрешность измерения, не более | 2% |
| Максимальный ток нагрузки: | 30 А |
| Группы выходных контактов: | 1 замыкающий |
| Задержка отключения: при повышении напряжения | 0,1 с - 1 с |
| Задержка отключения: при падении напряжения | 2 с - 10 с |
| Время повторного включения, tP: | от 2 c до 9,5 мин |
| Рабочая температура: | от -25°С до +50°С |
| Степень защиты: | IP20 |
| Размеры: | 2 модуля типа S (35 мм) |
| Монтаж: | на DIN-рейке 35 мм |




